The Austin-Healey 100-6 was produced from 1956 to 1959 as the successor to the original 100. It featured a new 2,639 cc BMC C-Series six-cylinder engine producing 102 bhp, a longer wheelbase, and optional 2+2 rear seating. While initially criticized for being heavier than the four-cylinder 100, later versions with a six-port cylinder head restored the car’s sporting character.
Service Information
Select a section below to view detailed specifications and service data.

Wiring Diagrams
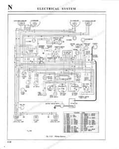
Workshop Manual Wiring Diagram — Electrical System Wiring diagram for the Austin Healey 100-6 electrical system (Fig. N.25). Click the…
Paint Colors
Factory paint color charts for Austin-Healey vehicles. Click any image to view full size. Austin-Healey Sprite Paint Colors Austin, Austin-Healey,…

Buyer's Guide
Buyer's Guide — Austin Healey 100-6 What to know before buying an Austin Healey 100-6. Overview The Austin Healey 100-6…
