Wiring Diagrams

Workshop Manual Wiring Diagram — Electrical System

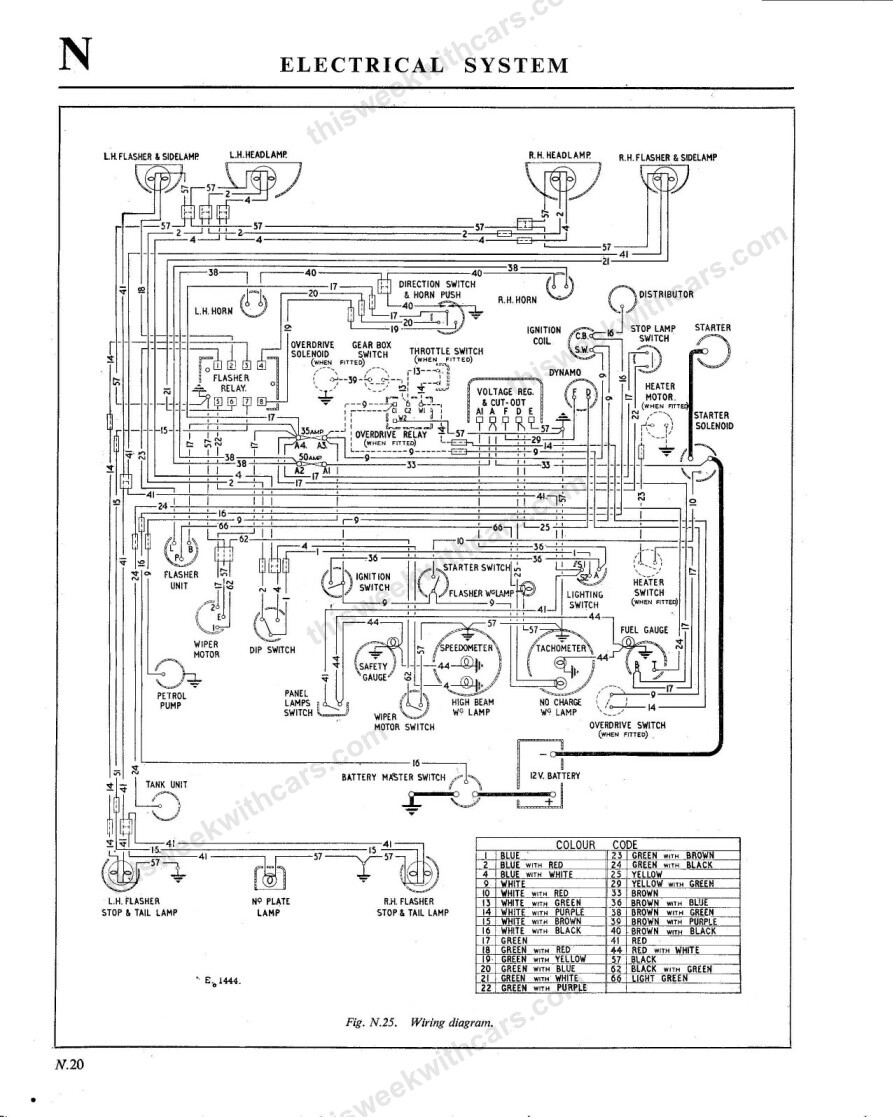
Wiring diagram for the Austin Healey 100-6 electrical system (Fig. N.25). Click the image to view full size.


Austin Healey 100-6 Wiring Diagram

YouTubeFacebookInstagramTikTok
© 2026 This Week With Cars