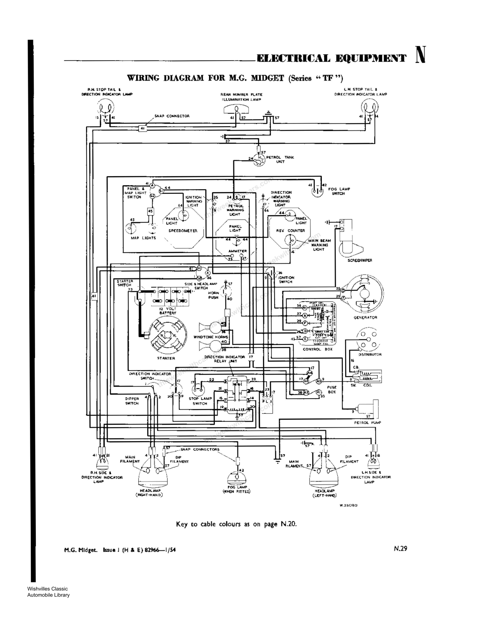
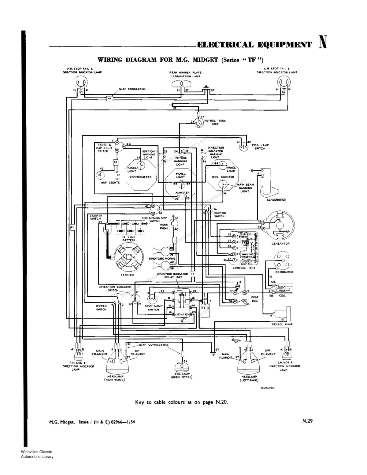
Workshop Manual Wiring Diagram — MG Midget Series “TF”
Wiring diagram for the MG Midget Series TF. Click any image to view full size.
Electrical Equipment & Cable Colour Key
Starter motor and lighting circuit troubleshooting, headlamp beam warning light, modified dipping switch information, and key to cable colours.


