Electrical Equipment & Cable Colour Key
Starter motor and lighting circuit troubleshooting, headlamp beam warning light, modified dipping switch information, and key to cable colours. Click any image to view full size.
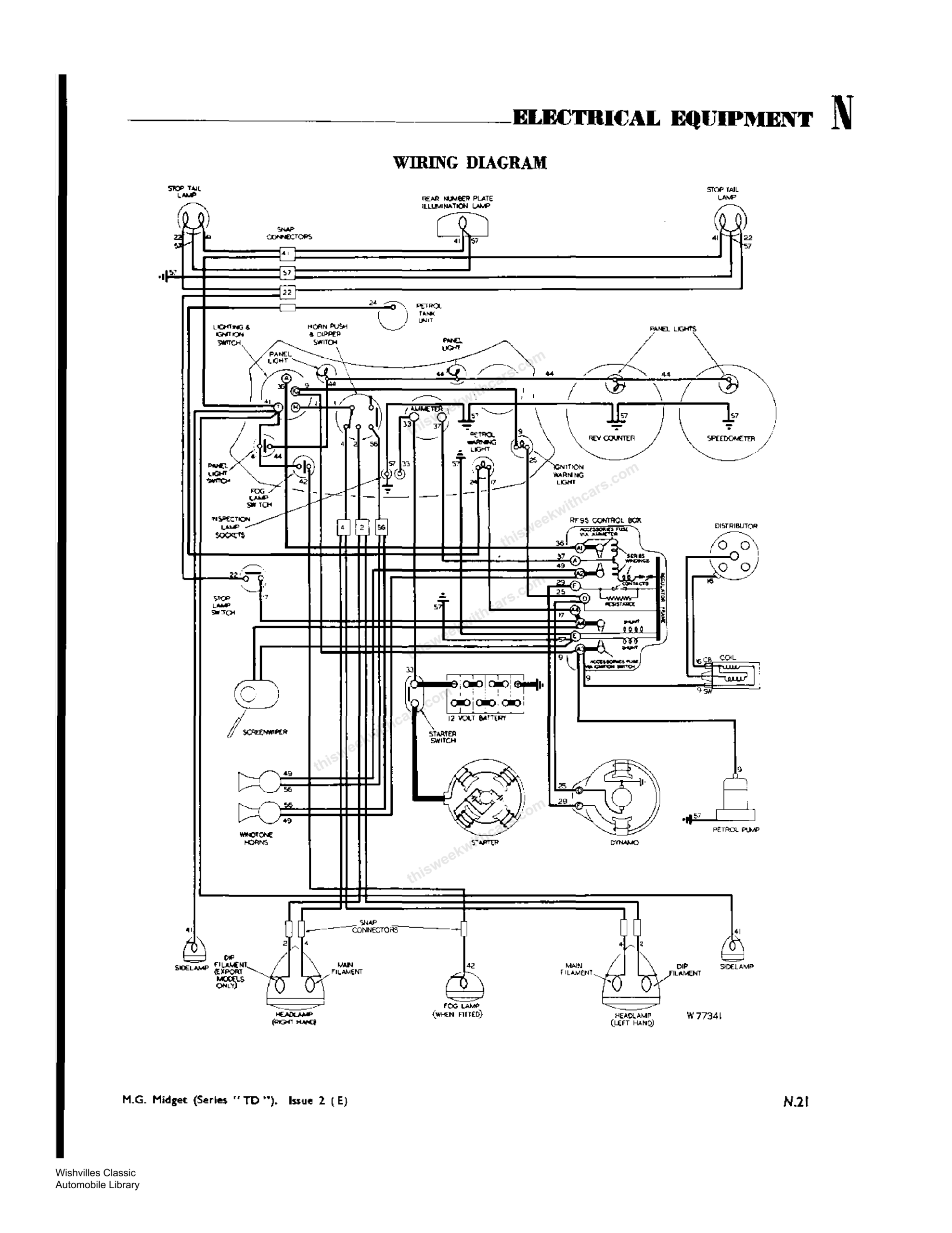
Workshop Manual Wiring Diagram
Original wiring diagram for the MG Midget Series TD.
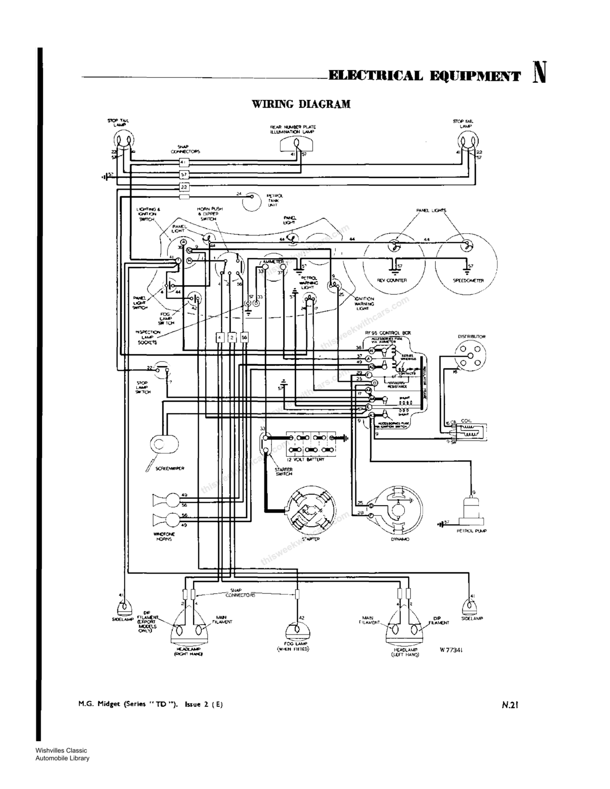
Wiring Diagram — Separate Control & Fuse Boxes
Wiring diagram for cars with separate control and fuse boxes.
Wiring Diagram — Headlamp Warning Light & Flashing Indicators
Wiring diagram for cars with separate control and fuse boxes, headlamp beam warning light, foot-operated dip switch, and provision for flashing traffic indicator lights.




