The MG TD was produced from 1950 to 1953 and represented a significant modernization over the TC. Built on a new box-section chassis with independent front suspension and rack-and-pinion steering, the TD retained the 1,250 cc XPAG engine but offered greatly improved road manners. It was the first MG designed with left-hand drive as standard for the American export market.
Service Information
Select a section below to view detailed specifications and service data.

General Data
Specifications from the official MG Midget Series "TD" Workshop Manual. Engine TypeXPAG/TD2 Number of cylindersFour Bore2.6 in. (66.5 mm.) Stroke3.5…

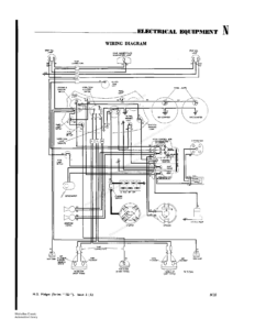
Wiring Diagrams
Electrical Equipment & Cable Colour Key Starter motor and lighting circuit troubleshooting, headlamp beam warning light, modified dipping switch information,…
