The Triumph GT6, produced from 1966 to 1973, was essentially a Spitfire with a fastback coupĂ© roof and the 1,998 cc six-cylinder engine from the Triumph 2000 saloon, producing 95 bhp. Often called “the poor man’s E-Type,” the GT6 offered genuine grand touring capability in a compact, affordable package. Three marks were produced, with progressive improvements to the rear suspension and styling.
Service Information
Select a section below to view detailed specifications and service data.

General Data
General Specification from the official Triumph GT6 2.0L / Vitesse Workshop Manual, covering all GT6 and Vitesse variants. Click any…

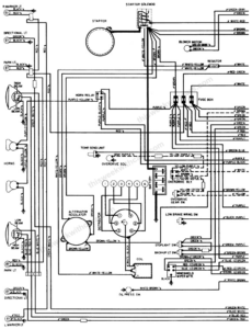
Wiring Diagrams
1972 GT6 Wiring Diagram — Page 1 Click any image to view full size. 1972 GT6 Wiring Diagram — Page…

Paint Colors
Factory paint color charts for Triumph vehicles. Click any image to view full size. Triumph Standard Colors Triumph 1970 Imported…
