Workshop Manual Wiring Diagrams — Workshop Manual
Complete set of 18 factory wiring diagrams from the MGB Workshop Manual, covering all variants.
Key to Wiring Diagrams 1–13
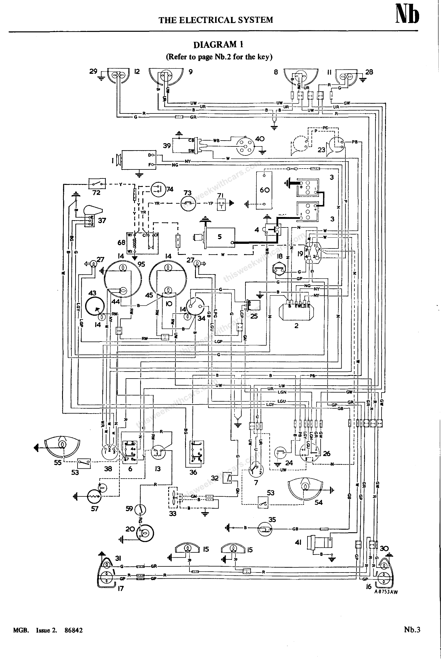
Diagram 1
Diagram 2
Diagram 3
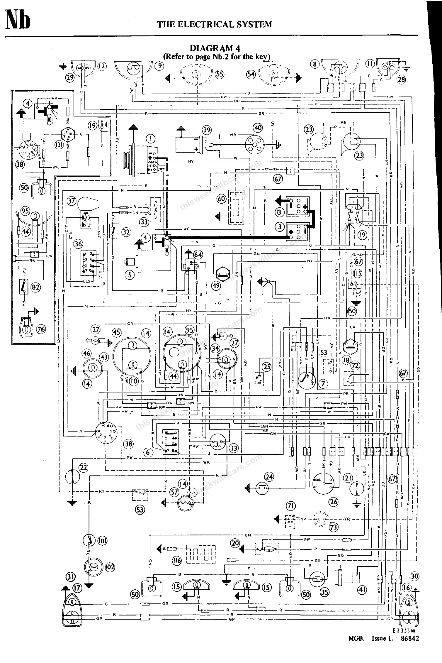
Diagram 4
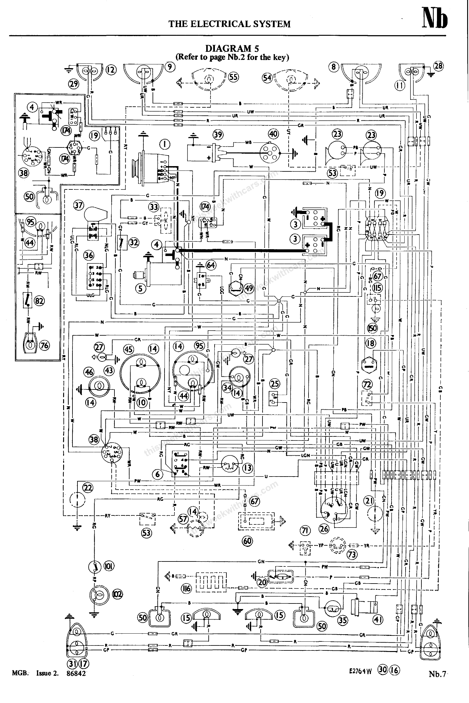
Diagram 5
Diagram 6
Diagram 7
Diagram 8
Diagram 9
Diagram 10
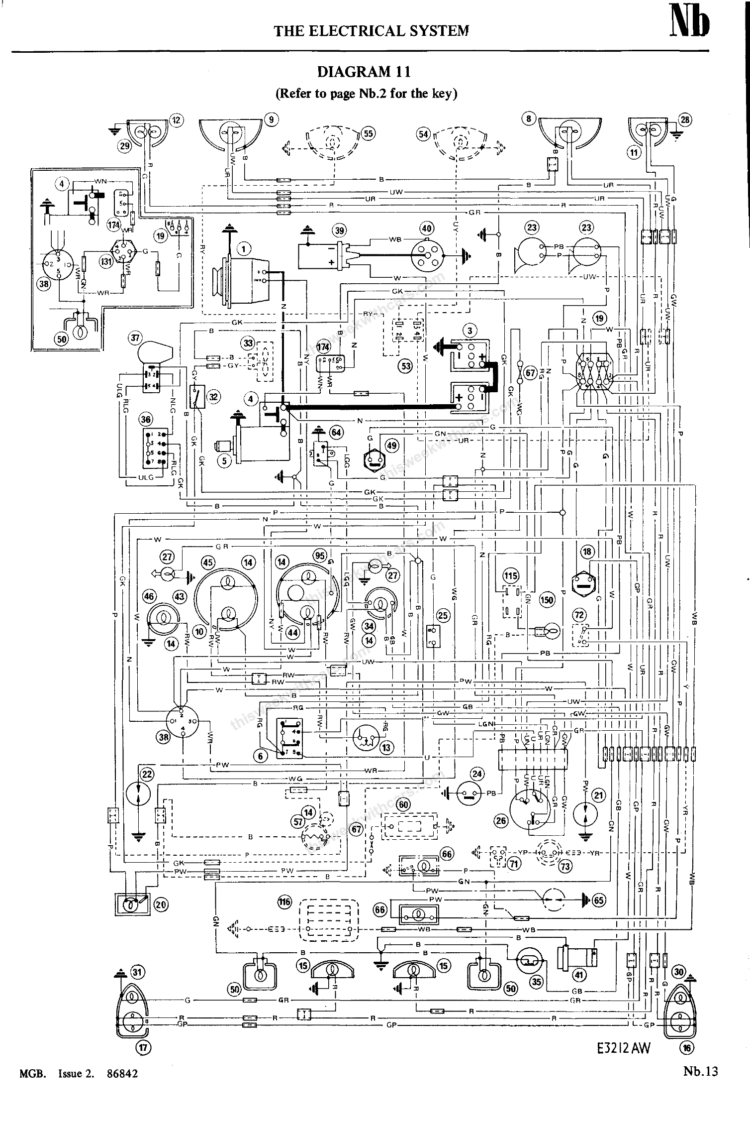
Diagram 11
Diagram 12
Diagram 13
Key to Wiring Diagrams 14 onwards
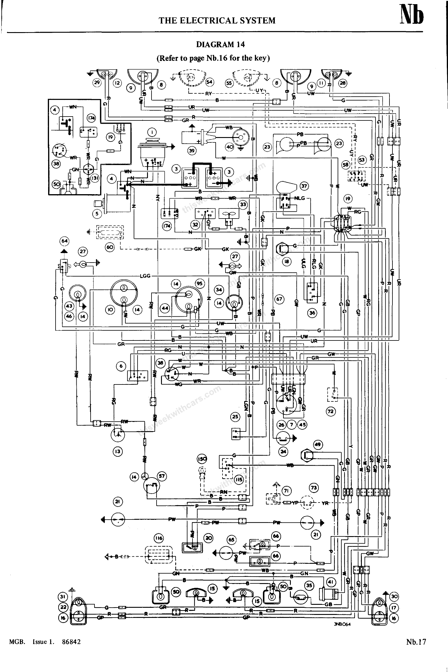
Diagram 14
Diagram 15
Diagram 16
Diagram 17
Diagram 18
MGB Color Wiring Diagram — Late Model (Bentley)
1977 MGB without catalytic converter, from late Bentley manual. Click the image to view full size.





















